Descriere
DESCRIERE
Cazanele echipate cu pile de combustie electrica care ard fierberea automata a apei in cazan, tinand cont de cerinta de temperatura a apei preconizate. Pornirea si oprirea cazanului au loc automat prin termostatul de camera, care regleaza functiunea cazanului in functie de temperatura setata de catre utilizator. Denumirea oficiala a cazanului, in limba comune se foloseste cazan pe curent si cazan electric pe perete.
Cazanul electric de 72 KW se poate folosi la orice sistem de incalzire cu radiatoare, in pardoseala sau pe perete.
Poate fi de asemenea utilizat pentru uz industrial pe baza designului unde controlul temperaturii trebuie regulata cu precizie fara fluctuatii excesive de caldura. Cu un panou de control, puteti controla in trei etape de performanta.
Datorita performantei maxima stabilite,cazanul de 72 KW, functioneza nu numai cu 72 KW, poate fi setat la 8 si 32 KW.
Producerea apei calde in radiator este 20-90 °C si sunt disponibil cu o presiune de 2,5 bari
Cazanul poate fi conectat la sistemele de incalzire deschise sau inchise.
Este disponibil si un accesoriu de control al apei calde pentru cazan, care este un rezervor de apa calda adecvat pentru producerea apei calde menajere. Temperatura producerea apei calde se poate prefera de la 10-65°C. Cazanele Termostroj Termo Extra au dispozitive de siguranta, dar este fabricat fara pompa de circulatie si fara vas de expansiune. Toate astea trebuie sa il securizi separat.
Pentru functionare cazanului sunt necesare conexiuni electrice trifazice(400 V). Daca doriti sa utilizati cazanul electric pentru apa calda menajera, aveti urmatoarele optiuni. In combinatie cu un rezervor indirect de apa calda menajera va recomandam Termostroj Termo Blok PTV pana la 40 KW,si Termostroj Termo Mini 4,5-12 KW.
Cazanul Termostroj Termo Extra este mic, compact si fara zgomot, nu necesita de nici o schimbare de aer, nici un horn pentru functionare astfel se poate instala oriunde in casa,apartament.
Instrucțiuni de utilizare (Faceti clic pe imagine):
IMPORTANT DE STIUT despre cazanul Termostroj Termo Extra 72 KW
Cazanul pentru sistemele de incalzire centrala cu apa calda poate fi conectat la orice sistem de incalzire cu radiatoare,in pardoseala sau pe perete. Temperatura apei de incalzire se poate regla cu ajutorului unui buton de pe panoul de comanda, avand un interval mare de caldura 20-90 °C.
Productia de apa calda menajera este compatibila cu un rezervor de apa calda, cu completarea modulul de control de ACM.
Cazanul de 72 KW este fabricat cu posibilitatea conectarii la retelele electrice trifazice. Ceea ce este important este sa aveti tensiune de alimentare necesara pentru echipament (disjunctoare) sau conectarea electrica directa a cazanului cu conductorul secţiunii corespunzatoare.
Una dintre cele mai importante intrebari este,daca amperajul adecvat este disponibil in reteaua electrica.
Cazanul de 72 KW are nevoie un minim de 3x 104,4 A. (disjunctoarea trebuie sa fie 125 A)
Va rugam su luati in considerare performanta tuturor dispozitivelor electrice in proprietate. Cand mai multe dispozitive sunt operate impreun, intreruptorul mic striveste constant siguranta.
Cazanul de 72 KW are o eficienta de functionare extrem de ridicata. Aproape toate puterea electrica absorbita apare ca energie termica in sistem. Capacitatea maxima a cazanului poate fi setata manual pe panoul de comanda in trei etape. Trepte de performanta reglabila a cazanului 8/32/72 KW. Va rugam sa retineti ca performanta maxima intregistata si livrata in trepte reduse este diferita de cea a cazanului maxim.
Pierderea de temperatura depinde de spatiul de podea, de inaltimea plafonului, de marimea proprietatii si de izolarea termica a deschiderilor.
Suprafata construita pe care o poate incalzi centrala este de:
Pentru cladirile noi 440-460 m2, pentru cladiri renovate 280 m2, pentru case vechi 180 m2
Functionarea cazanelor electrice este foarte precis reglementata,si prin urmare este ecologica. Performantele sale in gama completa de performanta modulata, pot fi asigurata cu o eficienta maxima. Datorita acestui fapt, puteti suprascrie temperatura reglata a turului cu supraincalzire.
Controlul performantelor digitale si modulare a incalzirii, functioneaza in trei etape de performanta pentru a activa sau dezactiva controlul automat. Datorita controlului inteligent, cazanul electric foloseste performanta maxima doar in cazul in care este nevoie de incalzirea unui volum de apa de incalzire mai mare.
Cazanul este mic, compact si fara zgomot, nu necesita nici o schimbare de aer, nici un horn pentru functionare, astfel se poate instala oriunde in casa, apartament.
Cazanul se poate utiliza si cu setarea temperaturii apei din tur, dar se recomanda utilizarea acestuia, cu un termostat de camera, care este recomandat pentru utilizare, care porneste si opreste cazanul in functie de temperatura actuala.
Cazanul Termostroj Termo Extra are o garantie de 10 ani de la data cumpararii, pentru corpul cazanului si curgerea apei,si 2 ani garantie pentru componentele electrice.
Toate produsele comercializate au o garantie de 2 ani pentru persoane fizice si 1 an pentru persoane juridice.După expirarea acestei garanții, se va aplica automat garanția producătorului. Alte garanții afișate pe site se referă la garanția producătorului.
Date tehnice (Faceti clic pe imagine):
PRINCIPALELE CARACTERISTICI TECHNICE a cazanului Termostroj Termo Extra
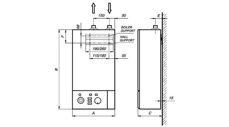
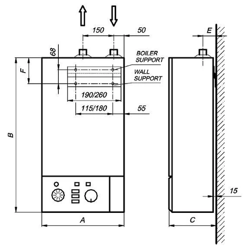
- Dimensiune racord tur/retur 2”
- Design inferior cu o accesiune de umplere-golire
- Senzorul de temperatura a apei din cazan (electronic, cu afisaj digital)
- Termostat de siguranţa automata pentru incalzire
- Senzorul de prezenta a aerului corpului cazanului. (porniti din nou dupa ce a parasit aerul)
- Comutator de siguranta pentru joasa tensiune
- Corpul cazanului are o grosime de 19 mm cu izolatie termica.
- Sisteme de inclzire INOX cu marca ELTRA
- Controlul cazanului pentru un control precis al performantei
- Temperatura de functionare corectata la temperatura exterioara cu selectare predeterminata a curbei de incalzire si capacitate de compensare
- Controlul temperaturii apei calde a cazanului
- Controlul temperaturii indirecte a rezervorului de apa calda
- Rezervor de apa calda cu protectie impotriva inghetului (porneste sub 7 °C)
- Puteti controla in trei etape de performanta
- Daca temperatura este sub 8 °C , cazanul se porneste automat
- Construirea performantei totala a cazanului in trepte de 15 secunde
- Testul de presiune al corpului cazanului in timpul fabricarii
- Incercarea de izolare electrica la sfarsitul productiei (500V)
- 10 ANI garantie de la cumparare pentru corpul cazanului si curgerea apei
- 24 LUNI garantie pentru componentele electrice
- Termostat de camera este recomandat pentru functionare
- Instalarea necesita un electrician si un technician de incalzire, cu toate acestea poate fi pus in functiune fara instalare obligatorie
- Impotriva inghetului este recomandat incarcarea instalatiei cu antigel
IN LIVRAREA STANDARD a cazanului Termostroj Termo Extra 72 KW
- Centrala cu termostat de control al temperaturii
- Manualul de instructiuni in limba romana
- Certificat de garantie
ACCESORII OPTIONALE
- Panou de comanda cu compensare externa a temperaturii cu senzor de temperatura externa
- Panou de comanda cu compensare externa a temperaturii cu controlul apei calde
Specificații
| Pompa de circulatie,vas de expansiune si supapa de siguranta in echiparea standard | nu |
| Tip de conexiune electrica | 400 V (trifaze) |
| Scopul utilizării | incalzire centrala |
| Sistem circuit de incalzire | sistem de incalzire deschisa si inchisa |
| Termen de garantie | 10 ani pentru corpul cazanului si 3 ani complet |
| Controlul cazanului cu functia de protectie la inghet | da |
| Presiunea de operare maxima | 56 - 72 kW |
| Temperatura de operare maxima | 90°C |
| Tipul panoului de control | digital electronic |
| Producator | Termostroj d.o.o. |
| Putere nominala | 72 kW |
| Amperaj necesar | 3x104,35 Amper |
| Putere termica nominala | (8)+(8+8+8)+(8+8+8+8 +8) W |
| Temperatura maxima de functionare | 90 °C |
| Continut de apa | 32 lit. |
| Dimensiuni racord tur/retur | 2 R |
| Presiune maxima de functionare | 2.5 bar |
| Greutate | 81 kg |
| Latime | 400 mm |
| Inaltime | 930 mm |
| Adancime | 310 mm |

